BIS-410i (LED) Реле импульсное EA01.005.016

77.34 BYN / шт.
с учетом НДС 20%
Оформить
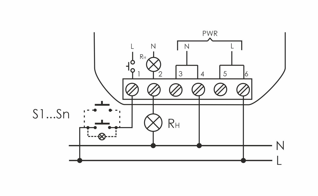
В монтажную коробку. Предназначено для управления одной нагрузкой, включение/выключение освещения, электроустановки и т.п. из нескольких мест выключателями кнопочного типа, параллельно соединенными между собой. Таймер времени реле обеспечивает выключение нагрузки через настраиваемый интервал времени в диапазоне от 1 до 15 минут. Принцип работы: включение нагрузки осуществляется подачей электрического импульса на вход управления реле замыканием любого из выключателей кнопочного типа, параллельно соединенных между собой. Выключение нагрузки произойдёт после очередного замыкания одного из выключателей, либо по окончании времени выключения, установленного переключателем на корпусе реле в интервале от 1 до 15 минут. Особенности: таймер времени с настраиваемой задержкой выключения в интервале от 1 до 15 минут; нет памяти контактов; возможно подключение выключателей кнопочного типа с подсветкой; для LED освещения, кратковременная коммутация нагрузки с большим пусковым током (120А/20мс); максимальный ток нагрузки

Характеристики

Производитель
СООО «Евроавтоматика ФиФ» Республика Беларусь, 231300, г. Лида, ул. Минская, 18А
Бренд
Евроавтоматика F&F
Вес
1 штука весит 0,045 килограмма.
Страна производства
БЕЛАРУСЬ

    Добавьте свой отзыв

    Меню сайта