BIS-416 Реле импульсное EA01.005.011

72.6 BYN / шт.
с учетом НДС 20%
Оформить
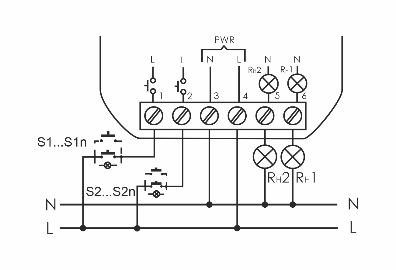
В монтажную коробку. Предназначено для управления двумя нагрузками по одному управляющему входу, включение/выключение освещения, электроустановок и т.п. из нескольких мест выключателями кнопочного типа, параллельно соединенными между собой. Принцип работы: включение, либо выключение нагрузки осуществляется подачей электрического импульса на вход управления реле замыканием любого из выключателей кнопочного типа, параллельно соединенных между собой. Особенности: два исполнительных реле; последовательное управление нагрузкой; нет памяти контактов; возможно подключение выключателей кнопочного типа с подсветкой; максимальный ток нагрузки 2х8 А.

Характеристики

Производитель
СООО «Евроавтоматика ФиФ» Республика Беларусь, 231300, г. Лида, ул. Минская, 18А
Бренд
Евроавтоматика F&F
Вес
1 штука весит 0,038 килограмма.
Страна производства
БЕЛАРУСЬ

    Добавьте свой отзыв

    Меню сайта